|
| |
727b17h 727b17h 727b17h 727b17h
Sistemi supereterodina: Ricevitore AM (LX887), Mini ricevitore FM supereterodina (RS139) e Ricevitore FM (LX998).
STRUMENTI E MATERIALI ADOPERATI LX998
Alimentatore MK240 da 1,2÷30V 1,5 A 727b17h 727b17h IC1 = SO42P
R1, R3, R4 = 100Ω 1/4W 727b17h 727b17h 727b17h IC2 = LM.3089
R2, R14 = 10Ω 1/4W 727b17h 727b17h 727b17h 727b17h IC3 = 78MO5CX
R5, R11 = 2.200Ω 1/4W 727b17h 727b17h 727b17h IC4 = TDA.2003
R6 = 6.800Ω 1/4W 727b17h 727b17h 727b17h 727b17h AP = altoparlante 8Ω 5W
R7 = 470Ω 1/4W
R8 = 10.000 POT. LIN. 10 GIRI
R9 = 3.900Ω 1/4W
R10 = 10.000 1/4W
R12 = 47.00 POT. LOG.
R13 = 1.000 1/4W
C1 = 47pF a disco
C2, C10, C14, C16, C18, C24= 220mF elettr. 25 volt
C3, C4, C8, C9, C11, C12, C13, C15, C17, C20, C26 = 100.000pF a disco
C5, C6, C7 = 12pF a disco VHF
C19 = 1mF elettr. 63 volt
C22, C23 = 1mF poliestere
C25 = 1.000mF elettr. 25 volt
L1, L2, L3 = vedi testo
JAF1, JAF3 = impedenza JAF3.45
JAF2 = impedenza 22mH
FC1 = filtro ceramico 10,7 MHz
MF1, MF2 = medie frequenze
DV1, DV2 = varicap BB.329
SISTEMI SUPERETRERODINA
Un sistema di ricezione di tipo supereterodina si basa fondamentalmente sul principio della conversione di frequenza-frequenza (f / f), ossia sfrutta il fenomeno dei battimenti.
Il primo ricevitore eterodina, detto anche a battimento di frequenza, venne progettato a causa dell'aumento delle emittenti radio, perché si verificava che, captando due emittenti che trasmettevano su due frequenze diverse adiacenti, l'audizione fosse accompagnata da un fastidioso fischio, che difficilmente si riusciva ad eliminare.
In pratica, captando una emittente che trasmetteva sulla frequenza di 1.250 KHz, se contemporaneamente nel ricevitore giungeva un'altra emittente che trasmetteva a 1.260, si sentiva un fischio la cui frequenza risultava pari alla differenza tra queste due frequenze, cioè:
1.260 - 1250 = 10 KHz .
Assieme alle frequenze captate cioè, ne usciva una terza di bassa frequenza non desiderata.
Ma se sulla frequenza dell'emittente che si riceve, se ne inserisce una seconda, prelevandola da un oscillatore locale, se ne potrà ottenere una terza frequenza prelevata all'uscita della valvola termoionica (a quei tempi non esistevano i transistor).
Così, se sulla frequenza di 1.250 KHz che si sta ricevendo, si applica un segnale di AF da 1.705 KHz che si preleva da un oscillatore, dall'uscita dello stadio amplificatore usciranno queste 3 frequenze:
1 = i 1.250 KHz della emittente
2 = i 1.705 KHz del segnale AF applicato
3 = 455 KHz, cioè la differenza tra 1.705 e 1.250
Per far sì che questa terza frequenza risulti sempre fissa a 455 KHz anche se si riceve una frequenza di 1.300 KHz, si dovrà variare il segnale dell'oscillatore locale e portarlo da 1.705 KHz a 1.755 KHz:
1.755 - 1.300 = 455KHz.
Se si riescono a convertire tutte le frequenze che vengono captate sulla frequenza di 455 KHz si potranno realizzare dei semplici stadi amplificatori, da accordare tutti sulla frequenza fissa di 455 KHz.
Il problema che insorgerà per realizzare questa supereterodina sarà dunque quello di realizzare un oscillatore locale, in grado di generare una frequenza che risulti sempre maggiore di 455 KHz rispetto alla frequenza che si desidera ricevere.
Questo tipo di ricevitore, se ben tarato, assicura una larghezza di banda di 12 KHz e con una così ristretta banda passante, il ricevitore lascerà passare la sola frequenza desiderata, ignorando tutte quelle adiacenti, in altre parole presenterà una elevata selettività.
Infatti, se l'oscillatore locale del ricevitore genera un frequenza di 1.550 KHz, la sola frequenza che potrà passare nello stadio di media frequenza (MF) sarà quella di:
1.550 - 455 = 1.100 KHz +/- 6 KHz.
Se vicino a questa un'altra emittente trasmettesse sulla frequenza di 1.150, il suo battimento con la frequenza dell'oscillatore locale ci darebbe una terza frequenza, pari a 1.550 - 1.150 = 400 KHz, ben lontana dai 455 KHz, su cui risultano accordati tutti gli stadi di MF.
Pertanto, questi 400 KHz non riuscirebbero mai a passare attraverso stadi sintonizzati sui 455 KHz.
Una supereterodina è così selettiva che tutti i moderni radioricevitori sia in AM che in FM e tutte le TV funzionano su questo principio della conversione di frequenza.
SCHEMI E DISEGNI





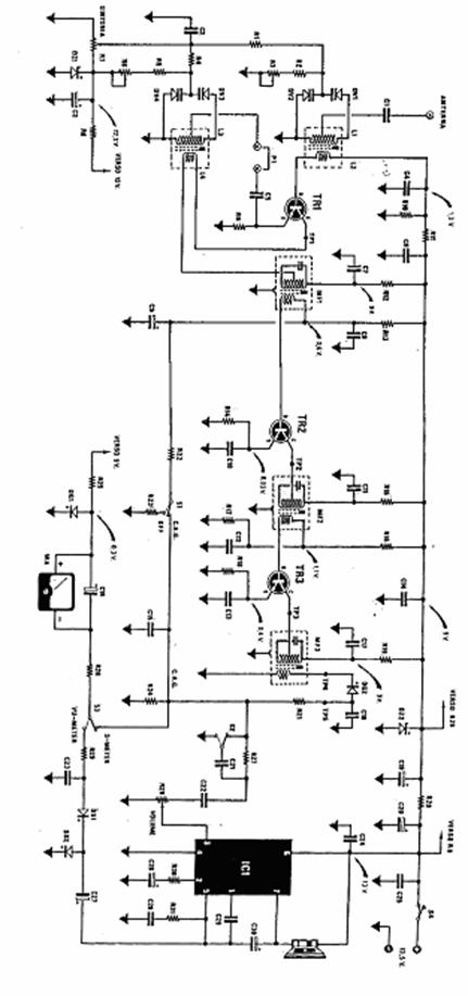
RICEVITORE AM
Per poter descrivere lo schema di questo ricevitore, partiremo dalla presa antenna. Come antenna si dovrà utilizzare un filo di rame lungo 3-5 o più metri, più lungo sarà questo filo e più in alto dovrà essere collocato.
Tutti i segnali captati da questa antenna verranno convogliati, tramite il condensatore C1, sulla bobina di sintonia L1.
Questa bobina collegata con una capacità variabile, risulterà necessaria per poter sintonizzarci tra le tante frequenze che la nostra antenna avrà captato, su quella che a noi interessa.
In rapporto al numero di spire di questa bobina e della capacità posta in parallelo, si può stabilire la frequenza da ricevere.
Noi sappiamo che le onde medie coprono una gamma che va da 1.600 KHz a 500 KHz e per poterci sintonizzare sulla frequenza di 500 o 1.600 KHz , è necessario calcolare il valore dei condensatore da applicare in parallelo alla suddetta bobina.
Dunque da come si può notare anche nello schema elettrico, in parallelo alla bobina L1 non vi è inserito un ingombrante condensatore variabile, ma due diodi varicap in serie e in opposizione di polarità. Questi due diodi evitano che forti segnali AF possano modificare la tensione di sintonizzazione.
Per variare la tensione su questi diodi varicap in modo da esplorare tutta la gamma delle onde medie, utilizzeremo un potenziometro multigiri da 10.000 ohm.
Ruotando il suo cursore da un estremo all'altro, potremo applicare ai capi di tali diodi una tensione che, da un massimo di 12 volt, scenderà fino ad un minimo di 0 volt.
Così facendo, la capacità da un minimo di 40 pF salirà fino a 500 pF e poiché abbiamo due diodi posti in serie la capacità risulterà dimezzata.
Con questi valori di capacità il ricevitore riuscirà a sintonizzarsi su tutte le emittenti che trasmettono sulla gamma tra i 500 e i 1.600 KHz.
La frequenza selezionata tramite la bobina L1 e i due diodi varicap DV1-DV2, per induzione passerà sulla bobina L2 che, rispetto alla L1, dispone di un minor numero di spire.
Questa differenza di numero di spire tra primario e secondario è necessaria per trasformare un segnale a tensione elevata e bassissima corrente, in un segnale a bassa tensione ed elevata corrente, come richiede la base del transistor preamplificatore.
Per completare lo stadio d'ingresso, affinché questo circuito diventi una supereterodina, si dovrà inserire un transistor oscillatore AF in grado di generare un segnale che, miscelato con quello captato dall'antenna, dia come differenza i 455 KHz richiesti.

Collegando una bobina L3 all'emettitore e sfruttando l'avvolgimento secondario L4 per reazione, non solo il circuito genererà un segnale AF, ma automaticamente sul collettore risultava presente il segnale convertito a 455 KHz, cioè: segnale oscillatore - segnale antenna.
Per modificare la frequenza dell'oscillatore locale da 955 KHz fino a 2.055 KHz, collegheremo anche in questo caso due diodi varicap DV3 e DV4 in parallelo alla bobina L3, poi modificheremo la loro capacità variando la tensione di polarizzazione con lo stesso potenziometro R7 utilizzato per la sintonia.
Le tre frequenze presenti sul collettore del transistor, raggiungeranno l'avvolgimento primario della MF1 accordato sui 455 KHz, quindi questo lascerà passare sul secondario la sola frequenza di 455 KHz.
Per induzione questo segnale passerà sull'avvolgimento secondario delle MF1, pertanto il transistor TR2 amplificherà solo il segnale a 455 KHz e lo trasferirà sul primario della MF2, anche esso accordato sui 455 KHz.
Dall'avvolgimento secondario della MF2 il segnale giungerà sulla base del transistor TR3 per subire una ulteriore amplificazione.
Dal collettore di questo transistor, il segnale verrà trasferito sul primario della MF3, anche questo accordato sui 455 KHz.
Sull'avvolgimento secondario della MF3 avremo disponibile un segnale a 455 KHz d'ampiezza, più che sufficiente per essere rilevato.
Il diodo al germanio DS2 raddrizzando questo segnale, lascerà passare le sole semionde negative dei 455 KHz, poi il condensatore C18 collegato alla sua uscita, provvederà ad eliminare il segnale AF a 455 KHz e, così facendo, otterremo il solo segnale di bassa frequenza.
Per eliminare dalla bassa frequenza eventuali residui di segnale, utilizzeremo un semplice filtro costituito dalla resistenza R21 e dal condensatore C15.
Il segnale di BF perfettamente pulito lo potremo ora applicare ai capi del potenziometro R28, che useremo come potenziometro di volume.
Dal cursore di questo potenziometro il segnale di BF verrà applicato sul piedino d'ingresso 3 dell'integrato IC1, che lo amplifica in potenza, in modo da ottenere un segnale in grado di pilotare un piccolo altoparlante.
Per le emittenti locali, il segnale potrebbe risultare così forte da saturare gli stadi preamplificatori di MF, quindi, per evitare questo inconveniente dovremo cercare di ridurre l'amplificazione, mentre se l'emittente giunge debole, dovremo necessariamente sfruttare la massima amplificazione.
Questo controllo del guadagno in funzione all'ampiezza del segnale captato, viene automaticamente svolto da un circuito, chiamato appunto CAG controllo automatico di guadagno.
Per far sì che questo ricevitore funzioni correttamente, si dovranno tarare la MF sulla frequenza di 455 KHz e le due bobine L1/L2 e L3/L4, in modo che risultino in passo, cioè che tra la frequenza captata dall'antenna e quella generata dall'oscillatore locale si ottenga sicuramente un valore di conversione che dia come risultato 455.
Per effettuare questa taratura è necessario possedere un generatore AF, in grado di fornire tutte le frequenze richieste; comunque, anche se non si è in possesso di tale strumento, è ugualmente possibile tararlo, anche se, così facendo, non si può avere la certezza che le MF risultino esattamente tarate sui 455 KHz. Ma comunque anche se risultassero tarate sui 450 0 460 KHz non varierebbero né il funzionamento né il rendimento.
MINI RICEVITORE FM SUPERETERODINA
Con questo mini ricevitore è possibile ricevere tutta la radio diffusione a modulazione di frequenza, operante nella gamma di 80÷110 MHz.

Vi è un solo circuito integrato che provvede a tutte le funzioni necessarie per il buon funzionamento del sistema di ricezione, conversione e demodulazione.
Il segnale in uscita può essere ascoltato con un'auricolare o cuffia ad alta impedenza.
Per una buona ricezione occorre applicare al punto A uno spezzone di filo di rame rivestito di circa 1 metro il quale funge da antenna.
Le stazioni vengono sintonizzate tramite il condensatore variabile CV. Per centrare esattamente la gamma di ricezione bisogna , per tentativi, stringere o allargare la spira della bobina L.
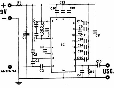
RICEVITORE FM
Si è voluto montare questo ricevitore per potere sintonizzarci su tutta al gamma FM che inizia da 88 MHz per terminare a 108MHz, quindi oltre alle emittenti RAI è possibile ricevere anche tutte le emittenti private che trasmettono in modulazione di frequenza.
Da come si può vedere nello schema elettrico, per realizzare questo ricevitore sono necessari solo 4 integrati.
Partendo dall'ingresso antenna il segnale captato raggiungerà, tramite il condensatore C1, il piedino d'ingresso 7 di IC1, cioè dell'integrato SO42P che utilizziamo come stadio miscelatore.
Le due bobine L1-L2 avvolte su nuclei toroidali applicate sull'ingresso, ci permettono di ottenere un circuito di accordo a larga banda da 87 a 110MHz.
Adottando questo accorgimento si è evitato di dover applicare sullo stadio d'ingresso due diodi varicap per la sintonia e di doverli tarare per portarli in passo con lo stadio oscillatore.
Per poterci sintonizzare da 88 a 108MHz, sullo stadio oscillatore è stato necessario sintonizzare la bobina L3 con i due diodi varicap DV1 e DV2.
I suddetti diodi varicap vengono utilizzati in sostituzione del condensatore variabile, molto più ingombrante e ormai introvabile perché da tempo fuori produzione.
I diodi varicap BB.329 utilizzati in questo progetto variano la loro capacità in funzione della tensione applicata sui loro terminali come qui sotto riportato:
0volt = 25pF
1volt = 18pF
2volt = 14pF
3volt = 12pF
4volt = 10pF
5volt = 8pF

Per variare questa tensione da un estremo all'altro utilizzeremo un potenziometro di precisione a 10 giri e poiché piccole variazioni di tensione potrebbero spostare la sintonia, questi 5 volt massimi sono stati prelevati dall'integrato stabilizzato µA78M05 contrassegnato nello schema elettrico dalla sigla IC3.
Le due boccole applicate tra il cursore di questo potenziometro e la massa, indicate con la scritta voltometro di sintonia, possono essere utilizzati ad un strumento a lancetta da 5 volt fondo scala per vedere dove siamo sintonizzati.
La frequenza generata dallo stadio oscillatore L3-DV1-DV2 risulterà di 10,7MHz più alta rispetto alla frequenza da ricevere.
In altre parole, se lo stadio oscillatore oscillerà alla frequenza di 98,7 MHz, capteremo l'emittente che trasmetterà a 98,7 - 10,7 = 88MHz
Se lo stadio oscillatore oscillerà sui 117,7 MHz, capteremo l'emittente che trasmetterà a: 111,7 - 10,7 = 101MHz.
L'integrato SO42P miscelando la frequenza che giungerà sul suo piedino d'ingresso 7 con quella da lui stesso generata con l'oscillatore L3-DV1-DV2, farà uscire dal piedino 2 una terza frequenza il cui valore corrisponderà a quella dell'oscillatore locale meno la frequenza captata.
Pertanto, se l'oscillatore locale oscilla a 98,7MHz e l'emittente che captiamo trasmette a 88MHz, dal piedino 2 uscirà una frequenza di 98,7 - 88 = 10,7MHz..
Questa terza frequenza non varia di valore al variare della frequenza di sintonia, ma rimane sempre fisa sui 10,7MHz.
In poche parole qualsiasi frequenza capteremo varrà convertita sul valore di 10,7 MHZ.
In seguito sul piedino 2 di IC1 si è applicata un prima media frequenza accordata sui 10,7MHz, poi per aumentare la selettività, il segnale presente sul secondario di questa MF1 è stato fatto passare attraverso il filtro ceramico FC1 sempre da 10,7MHz.
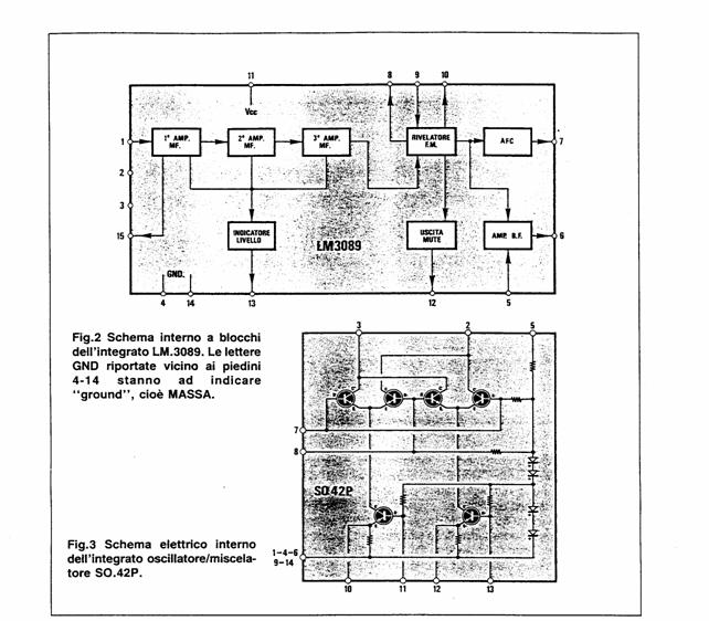
Dall'uscita di tale filtro il segnale potrà così raggiungere il piedino d'ingresso 1 dell'integrato IC2. un LM 3089.
Da quanto si può vedere nello schema a blocchi dell'integrato LM3089, all'interno di esso sono racchiusi tutti gli stadi necessari ad un ricevitore FM.
Il segnale di BF che risulterà disponibile sul piedino 6 di IC2, verrà applicato al potenziometro di volume R12 e prelevato dal suo cursore tramite il condensatore C23 e la resistenza R13 per essere trasferito sul piedino d'ingresso 1 dell'ultimo integrato siglato IC4, utilizzato come stadio finale.
Questo integrato, con una tensione di alimentazione di 12 volt, è in grado di erogare una potenza si 1,5W su un altoparlante da 8ohm, oppure un a potenza di 3wat su un altoparlante da 4ohm.
Poiché il circuito assorbe a riposo 70mA ed al massimo volume circa 1°, non è consigliabile alimentarlo con delle pile perché queste si esaurirebbero dopo soltanto 1 ora di funzionamento.
Meglio quindi alimentarlo a rete utilizzando un alimentatore da 12volt.

MONTAGGIO
Per prima cosa si sono collegati i due zoccoli per gli integrati IC1 e IC2 e poi le resistenze. Poi si è collegato: i due diodi varicap DV1 e DV2, il filtro ceramico FC1 e le due impedenze in ferrite JAF1 e JAF3. Di seguito si sono saldate le due MF siglate MF1 e MF2. Una volta saldate la MF si è passato al montaggio di tutti i condensatori elettrolitici, stando attenti alla polarità.
Dopo si è saldato l'integrato IC3 collegandolo alle rispettive alette di raffreddamento e si sono realizzate e saldate le tre bobine L1,L2 e L3.
Poi si sono inseriti gli integrati IC1 e IC2 nei rispettivi zoccoli, e si sono collegati i due potenziometri e il filo di che fungerà come antenna di circa 2 metri. Ed infine si sono saldati i fili dell'alimentazione, della sintonia e quelli dell'altoparlante.
TARATURA
Ultimato il montaggio immediatamente il ricevitore funzionava, ma per riuscire ad ottenere un suono migliore si è agito sulle due MF MF1 e MF2, fino a quando il suono non è risultato limpido.


SCHEDA DI VALUTAZIONE
Definizione 727b17h 727b17h .....
Schema e disegni 727b17h .....
Identificazione dei blocchi .....
Montaggio 727b17h 727b17h .....
Collaudo e misure 727b17h .....
Impostazione .....
Linguaggio specifico 727b17h .....
|
Privacy |
Articolo informazione
Commentare questo articolo:Non sei registratoDevi essere registrato per commentare ISCRIVITI |
Copiare il codice nella pagina web del tuo sito. |
Copyright InfTub.com 2025