|
| |
Alimentatore con uscita variabile
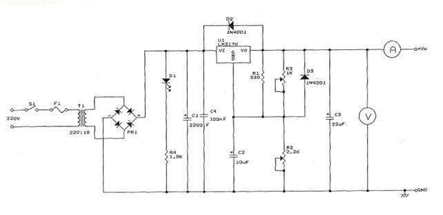
Obiettivo: realizzare un alimentatore con l'uscita di tensione regolabile tra un valore minimodi circa 0 ed un valore massimo pari a circa 15V e con una corrente massima erogabi 242e48c le di 1A.
Il circuito:

Componenti:
C1 2200uF Condensatore elettrolitico 50V
C2 10uF Condensatore elettrolitico 50V
C3 22uF Condensatore elettrolitico 50V
C4 100nF Condensatore plastico
D1 Led rosso
D2, D3 1N4001 Diodo
PR1 3A, 100V Ponte raddrizzatore
R1 330Ω 1/4W
R2 2,2KΩ Potenziometro lineare
R3 1KΩ Trimmer
R4 1,8KΩ 1/4W
U1 LM317K Regolatore variabile
Schema a blocchi:

Utilizzando un trasformatore per diminuire il valore picco-picco della tensione di rete, si utilizza un ponte di Gretz per raddrizzare l'onda sinusoidale in una doppia semionda; con i condensatori si impediscono disturbi dalla variazione di tensione di rete e dalle variazioni del carico. I diodi D2 e D3 servono per facilitare la scarica dei condensatori C2 e C3 quando per esempio avviene un cortocircuito. Il regolatore di tensione utilizzato è LM317K, in grado di fornire una tensione variabile da circa 0 a 15V; si può schematizzare nel seguente modo:
Il regolatore è realizzato in modo da mantenere costante la tensione
fra il terminale di uscita OUT e ADJ.
Questa tensione viene chiamata VREF ed è pari a 1,25V.
Per il partitore di uscita vale quindi l'espressione:
VO=VREF+R2*(IADJ+VREF/R1)=VREF*(1+R2/R1)+R2*IADJ
Siccome il valore della IADJ è piuttosto basso circa 100uA, è possibile trascurare nell'equazione il secondo addendo, sicché si può scrivere:
VO=1,25*(1+R2/R1)
In condizioni di minima erogazione di corrente, cioè a tensioni elevate all'uscita (15V), la potenza dissipata si abbassa in base alla relazione: PD=(Vi-VO)*IO.
Realizzazione: Dopo aver disegnato lo schema elettrico su un foglio, si ridisegna il circuito sul DRAFT ORCAD assegnando i moduli adeguati ai componenti, poi su DOS creiamo la NETLIST che carichiamo sul PCB e riposizionano i componenti come nello sbroglio a mano. Stabilita la posizione dei componenti e le piste di collegamento fra essi, si stampa il master del PCB, cioè il disegno delle piste, su la carta da lucido. Per fare questo dobbiamo creare il file di PLOT che viene utilizzato da un simulatore di plot per stampare il disegno anche con una normale stampante. Dopo questo, si procede con la fase di realizzazione del circuito stampato tramite il processo fotolitografico. Per prima cosa si pulisce la basetta di rame con della lana di acciaio e dell'alcool, per togliere le impronte e l'unto delle dita. Si applica il fotoresist uniformemente su tutta la superficie; successivamente si fa seccare in un forno a 100°C, poi si lascia raffreddare al buio.
Poi si mette la piastra e la carta lucida con il disegno delle piste sulla base della macchina a raggi ultravioletti in modo da far polimerizzare il fotoresist sul rame della basetta. Il fotoresist non polimerizzato si può asportare ponendo la basetta in una soluzione di acqua e soda caustica.
L'ultima fase comprende l'asporto della parte di rame in cui il fotoresist non era polimerizzato, cioè che non appartiene alle piste. Questo si effettua con la macchina per l'incisione, la quale spruzza sulla piastra acido cloridrico che corrode il rame. Finita questa fase possiamo forare la basetta con il trapano. Per il potenziometro e il trimmer abbiamo dovuto fare fori leggermente più grossi, perché hanno i piedini più larghi.
Collaudo: applichiamo all'uscita dell'alimentatore un multimetro per misurare tensione e corrente con un carico variabile, in cui la tensione deve rimanere il più costante possibile.
|
Privacy |
Articolo informazione
Commentare questo articolo:Non sei registratoDevi essere registrato per commentare ISCRIVITI |
Copiare il codice nella pagina web del tuo sito. |
Copyright InfTub.com 2025